作業開始:2019/01/03 掲載:2019/09/29
オーディオアンプを作るんである。こっからは僕の得意分野(?)なので、俄然気分がのってくる。
筐体とスピーカが決まっているので、アンプに要求されるスペックは大体決まってしまう。。
・極力省スペース
・出力は数ワットもあれば充分。なんなら1ワット程度でもよい。
・もちろん2chステレオ。
といったところか。
「省スペース」の点で、ディスクリートで組むという選択肢はほぼ無い。アンプ用ICを使うべきだろう。
2ch小出力オーディオアンプ用のICは世の中にゴマンと出回っていて入手は容易である。がもちろん
普通にパーツ屋で買ったりはしない。
ハードオフにゴロゴロしてるPC用スピーカ(ジャンク品)の出番でしょう。ここは。

いきなりバラしちゃってますけど。
と言うか、何年もこの状態のまま保管していたもの。元は
なんかこんなカンジのやつだった。

「FUJITSU」のロゴがある。おそらく大昔のFMVシリーズ(デスクトップ型)の付属品じゃないかな。
Windows95とか、下手すると3.1の時代かも。

買った時の記憶が全然無いのだが、たぶん近所のハードオフで¥500くらいのものだったと思う。
パソコン本体の場合、こんな大昔の品は時代遅れもいいとこで実用性ほぼゼロだが、
こういった安価なアンプについては20年前のが現在にも充分通用する。
回路設計と言っても、使うICでほぼ決まってしまう。このスピーカに使われていたのは
「TA8217P」というIC。東芝製である。

データシートはネット上で簡単に見つかる。全部英語だけど。
「Dual Audio Power Amplifier」なんだそうだ。
以下簡単にスペックを。
標準出力:2.5W(ただし 電源9V、負荷4Ω、信号1kHz、全高調波歪率10%
にて)
利得:56dB(外付けフィードバック抵抗0Ωにて。後述。)
電源電圧:4.5〜12V
標準的な回路。データシートから引用。

このスピーカの基板も、

パターンを追っかけてみたらほぼ標準回路通りだった。細かい違い
(出力の結合Cが1000じゃなくて470μFになっているとか、
入力側に音量調整用VRやアッテネータが入ってるとか)はあったが。
そんなわけで僕も、ここは素直にメーカー推奨の回路で行く。基本的には。
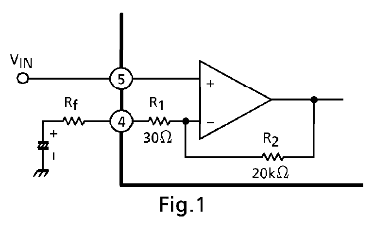
基本路線は決まったものの、自分でちゃんと考えなければならない点が1つある。それは
アンプのゲイン(増幅率、利得)をどの程度に設定するか。言い換えれば
上図の回路でRfの値をどれくらいにするか。である。
ゲイン設定と言っても要するに
「××ボルトくらいの入力が入るので、それに対して〇〇くらいの出力を出したい」
という願望の反映である。××と〇〇が決まっていれば、増幅率=〇〇/×× という簡単な算数で決まる。
しかし今回はそもそも「××」も「〇〇」もよく分からない。
今回アンプの入力レベルとはすなわち
こいつ

のオーディオ出力電圧にほかならない。
ところが取説を見ても「出力:何mW」とかの記述は見当たらないし、仮に分かったとしても
それを電圧に換算しなければならない。ところがそのためには、もともとこいつに付いてたイヤフォンの
インピーダンスを知る必要がある。だがそんなデータ、公開されているとは思えない。
‥となれば、適当に推定するよりしょうがない。
オーディオ用イヤフォンのインピーダンスは、スペックが公開されているものを見るとだいたい
16〜100Ωくらいが一般的なようなので、32Ωと仮定する。
出力は5mWと仮定。これも市販の様々なBluetoothイヤフォンのスペックをみて決めた。
とするとこいつの出力電圧は
P=V2/R より
V2=RP
よって
V=√(RP)
この式に上の仮定を当てはめると、
V=√(32×5×10-3)=0.4
すなわち Vin=400mV となる。
一方出力の方だが、これも求め方は入力電圧と同じく
V=√(RP)
だけれどこいつもスピーカのインピーダンスが分からない。

たいていの場合、スピーカ自体に「xxΩ xxW」とか書かれているものだが、こいつには謎の数字があるだけ。

なのでこれも8Ωと仮定した。
出力は2.0Wとして(データシートには2.5Wとあるが負荷が4Ωの場合なので、
少し控えめにした。)
V=√(8×2.0)=4.0
ということで、約Vout=4.0Vとなる。
このアンプの目標ゲインは
Av=Vout/Vin=4.0/0.4=10.0
電圧増幅率10倍すなわち20.0dBとなる。
データシートによればこのアンプのオーバーオールゲインは外付けの抵抗Rfで決まる。

で、

なんだそうだ。
これはすなわちオペアンプと同様で、負帰還回路の分圧比(の逆数)がそのまま電圧増幅率になる、ということだ。
つまり本体であるこいつ

のゲインは無限大と考えて差し支えない。これ結構重要。
今回欲しいゲインは10倍だから、Rfは計算すると
(R2/9) − 30 = 2192.222‥‥Ω≒ 2.2kΩ
となる。しかし。
実際にはデータシートに「このICは電圧利得を40dB以上として使うことを推奨する」旨の記述がある。
つまり「あまり多量のNFBをかけるな」と言っているわけだ。これはオペアンプと違うところ。
上記のように20dBとかで使うと、動作が不安定になりそう。下手すると発振する恐れがある。
そんなわけで、Rfの定数は「オーバーオールゲインが40dBになる」ように選定し、
入力部にアッテネータを設けることで全体のゲインを調整することにする。
このRfを計算すると、
(R2/99) − 30 = 172.020202‥‥Ω
市販のものから選ぶと、近いところで180Ωか。
∴Rf=180Ω
この場合オーバーオールゲインは約39.7dBとなり40dBをわずかに下回るが、まあ許容範囲だろう。